SISTEM INFORMASI MANAJEMEN INVENTORI PADA PERUSAHAAN LAYANAN JASABOGA PESAWAT UDARA
on
Sistem Informasi Manajemen ...
A.A. K. Oka Sudana
SISTEM INFORMASI MANAJEMEN INVENTORI PADA PERUSAHAAN LAYANAN JASABOGA PESAWAT UDARA
Oleh: A.A. K. Oka Sudana
Staf Pengajar Program Studi Teknik Elektro, Universitas Udayana
Kampus Bukit Jimbaran Bali
Intisari
Sistem Informasi Manajemen Inventory adalah sistem informasi yang mengelola data transaksi dan
persediaan dalam gudang. Perusahaan yang bergerak dibidang produksi umumnya memerlukan Sistem Inventory. Sistem Inventory biasanya terdiri dari Sistem Penerimaan Barang, Sistem Pembelian Barang dan Sistem Gudang. Sistem ini harus dapat memberikan informasi inventory seperti informasi pengeluaran barang, pembelian barang, penerimaan barang dan informasi lain secara cepat dan akurat, selain itu sistem dapat mempermudah kerja user. Perusahaan yang bergerak dibidang catering (jasa boga) khususnya untuk layanan penerbangan biasanya memiliki sistem inventory khusus. Sistem inventory umum (paket) jika diterapkan untuk perusahaan jasa boga biasanya memiliki kelemahan-kelemahan yang secara umum mempengaruhi efisiensi kerja user. Masalah-masalah tersebut misalnya mekanisme transaksi yang masih mengunakan hubungan one to one, masalah portioning, spoil, retur, masalah perhitungan biaya produksi, desain basis data dan backup data transaksi. Masalah lainnya adalah sering terjadi kesalahan pada sistem baik saat melakukan proses pelaporan atau proses lainnya.
Guna mengatasi permasalahan Sistem Inventory tersebut maka dibuat Sistem Informasi Manajemen Inventory yang khusus dipergunakan pada sebuah perusahaan jasaboga pesawat udara. Beberapa mekanisme dan rancangan basis data tetap mengacu pada sistem yang telah ada sehingga proses-proses pada aplikasi sistem akan relatif sama. Sistem ini dapat memberikan informasi permintaan barang ke gudang (Store Requisition), pengeluaran barang (Stock Transfer), permintaan pembelian barang (Purchase Requisition), pembelian barang (Purchase Order), penerimaan barang (Receiving), Informasi mengenai barang yang telah rusak (Spoil), pengembalian barang (Retur) dan informasi inventory lainnya. Rancangan basis data menggunakan dua database untuk menanggulangi masalah volume data transaksi. Setiap akhir tahun akan dilakukan backup transaksi, yaitu pemindahan data transaksi dari database aktif ke database history sehingga beban volume data transaksi pada database aktif akan berkurang dan sistem dapat bekerja lebih cepat, selain itu proses pemelihaaran akan menjadi relatif lebih mudah.
Kata kunci: Inventory, Store Requisition, Stock Transfer, Purchase Requisition, Receiving, Portioning.
Sistem informasi sudah menjadi bagian yang sangat signifikan dalam perkembangan teknologi saat ini. Perkembangan teknologi informasi dipengaruhi oleh tingginya kebutuhan akan teknologi dan sistem informasi yang akurat, efektif dan efisien. Berkembangnya teknologi komputer mempengaruhi kinerja manusia sebagai operasional sistem sehingga peralihan ke arah sistem informasi yang berbasiskan komputer semakin meningkat. Perusahaan jasa dapat memiliki beberapa sistem seperti Sistem Kepegawaian, Akuntansi, Inventory dan lain-lain. Salah satu bagian sistem informasi yang menjadi pokok perhatian pada perusahaan jasa adalah Sistem Manajemen Persediaan atau Sistem Inventory.
Sistem Inventory merupakan sistem informasi yang mengelola dan mengatur transaksi keluar masuknya barang dalam suatu gudang, juga terkait dengan transaksi yang menyangkut inventory lainnya. Kurangnya kontrol terhadap sistem persediaan akan
berpengaruh terhadap proses produksi dan mengakibatkan tingginya biaya produksi. Sistem Inventory tidak pernah terlepas dari suatu industri namun seringkali penanganannya kurang mendapatkan perhatian secara serius sehingga secara tidak sadar perusahaan tersebut telah mengeluarkan biaya yang cukup besar untuk pengontrolan barang-barang untuk proses produksinya.
Sistem Inventory dalam suatu perusahaan pada umumnya meliputi rangkaian dari Sistem Pembelian Barang (Purchasing), Sistem Penerimaan Barang (Receiving) dan Sistem Bagian Gudang (Store), yang nantinya semua akan bermuara kepada Sistem Akuntansi. Masing-masing sistem memiliki proses yang berbeda misalnya sistem pada Bagian Gudang terdapat proses untuk melakukan pemesanan barang ke gudang atau yang disebut dengan Store Request (SR), melakukan permintaan pembelian barang
(Purchase Request) ke Bagian Pembelian, penyesuaian stok antara sistem dan stok fisik (Stock Opname) dan lain-lain. Sistem pada Bagian Pembelian terdapat proses untuk melakukan pengolahan data transaksi permintaan pembelian barang dari Bagian Gudang dan melakukan pemesanan barang ke supplier. Sistem pada Bagian Penerimaan Barang terdapat proses untuk melakukan penerimaan barang dari supplier berdasarkan formulir pesanan barang atau yang disebut dengan Purchase Order yang telah dikirimkan sebelumnya oleh Bagian Pembelian Barang ke supplier. Bagian penerimaan juga dapat melakukan proses pengembalian barang ke supplier atau disebut dengan Retur.
Berdasarkan pada proses penggunaan sistem yang biasanya dilaksanakan dalam suatu perusahaan khususnya jasa catering, terdapat beberapa masalah yang cukup mempengaruhi kinerja user dan sistem, misalnya proses penggunaan barang portioning (barang yang dipecah atau dibagi dengan satuan tertentu) pada gudang khusus Bucher. Masalahnya pada saat digunakan barang portioning, mekanisme yang dilalui adalah jika persediaan barang tersebut tidak memenuhi, maka user harus melakukan dua kali transaksi yaitu transaksi menginputkan barang portioning yang diperlukan untuk menambah stok pada sistem, selanjutnya melakukan transaksi permintaan barang ke gudang atau Store Request (SR). Pada kenyataannya seringkali user hanya menggunakan barang whole (item barang utuh) tanpa proses portioning karena masalah efisiensi waktu. Hal ini berdampak pada tidak seimbangnya antara pengeluaran barang dengan resep menu penggunaan barang tersebut. Masalah lainnya adalah barang-barang yang belum habis digunakan untuk proses produksi tetapi tetap dihitung sebagai biaya produksi sehingga biaya produksi akan besar dan cenderung terhitung sebagai kerugian.
Kelemahan umum jika Sistem Inventory digunakan pada Perusahaan Jasa Boga
-
1. Permasalahan seperti lamanya proses penyajian laporan, proses pencarian data dan sering kali terjadi kesalahan program. Hal ini disebabkan oleh volume data dalam basis data sangat besar dan tidak dilengkapi dengan sistem pemindahan transaksi ke tabel history (backup transaksi).
-
2. Penerapan proses backup data transaksi pada basis data sistem tidak efektif karena primary key menggunakan sistem auto number. Sistem auto number yaitu sistem yang secara otomatis melakukan counter nilai saat terjadi penambahan data. Hal ini menyebabkan nomor transaksi tidak dapat di reset ke nilai nol.
-
3. Permasalahan mekanisme penggunaan barang portioning. Jika persediaan barang portioning tersebut tidak memenuhi dan user ingin menggunakan barang tersebut maka proses yang
harus dilakukan adalah proses input data barang portioning beserta formula rumusan portioning, selanjutnya melakukan permintaan barang ke gudang. Mekanisme yang dilakukan user dianggap kurang efisien sehingga mekanisme ini sering dihindari. User biasanya menyiasati dengan menggunakan barang whole (utuh) tanpa proses portioning. Hal ini sering menyebabkan tidak seimbangnya antara biaya pengeluaran dengan biaya produksi dan dapat mengakibatkan tingginya tingkat spoil barang (rusaknya barang) karena proses penyimpanan yang terlalu lama.
-
4. Permasalahan pada perhitungan pengeluaran barang pada Bagian Produksi. Permasalahan ini disebabkan karena barang-barang yang belum habis digunakan untuk proses produksi tetap dihitung sebagai pengeluaran, yang
menyebabkan perhitungan pengeluaran barang menjadi sangat besar atau rugi.
-
5. Permasalahan pada beberapa mekanisme transaksi seperti transaksi penerimaan barang. Permasalahan terjadi jika jumlah barang yang datang dari Supplier belum atau tidak sesuai dengan jumlah barang yang telah dipesan atau Purchase Request (PO) sebelumnya oleh Bagian Pembelian, hal ini menyebabkan Bagian Penerimaan Barang tidak dapat membuat laporan penerimaan barang (RR) dan tidak dapat melakukan pengiriman barang ke gudang karena data PO dengan data RR tidak sesuai.
Proses Bagian Penerimaan Barang (Receiving)
Bagian Penerimaan Barang (Unit Receiving) bertugas menerima barang dari Supplier. User dibagian penerimaan akan menginputkan data barang ke sistem dengan mengambil data dari tabel pemesanan barang atau PO (Purchase Order). User dibagian Receiving akan melakukan pengecekan terhadap barang yang dikirimkan oleh Supplier. Bila jumlah barang yang datang sudah sesuai dengan jumlah barang yang ada pada PO maka Bagian Penerimaan Barang dapat langsung mem-posting data transaksi tersebut dan membuat laporan penerimaan barang atau Receiving Report (RR) untuk diserahkan ke Bagian Accounting khususnya Account Payable. User di Bagian Accounting akan memeriksa formulir pemesanan, invoice dan laporan penerimaan guna memproses pencatatan hutang dan proses pengajuan pembayaran.
Bila terjadi masalah misalnya barang yang datang dari supplier tidak sesuai dengan kualitas yang ditetapkan perusahaan, barang sudah atau mendekati kadaluwarsa (expired) atau masalah lainnya maka Bagian Penerimaan dapat melakukan transaksi pengembalian barang ke supplier atau (retur). Transaksi pengembalian barang (retur) juga dapat dilakukan dari gudang namun pengembalian secara fisik tetap dilakukan dari Bagian Penerimaan Barang. Laporan transaksi pengembalian barang
(retur) akan ditujukan ke Bagian Accounting untuk memberikan informasi bahwa barang yang diterima telah dikembalikan lagi ke supplier.
Proses Bagian Pembelian (Purchasing)
Bagian Pembelian (Purchasing) bertugas untuk melakukan pemesanan atau order barang ke Supplier berdasarkan permintaan pembelian barang dari gudang atau Purchase Request (PR). Purchase Request (PR) tersebut akan diolah oleh user dibagian pembelian dengan mengelompokkan transaksi berdasarkan Supplier dan menginputkan harga, diskon, pajak dan informasi lain. Informasi tentang kondisi barang yang akan dibeli didapatkan oleh Bagian Pembelian dengan melakukan konfirmasi kepada pihak supplier mengenai harga, diskon dan informasi lainnya sehingga didapatkan kesepakatan mengenai harga, jumlah barang dan lain-lain. Setelah itu proses selanjutnya adalah membuat formulir pemesanan barang ke Supplier atau yang disebut dengan Purchase Order (PO) yang ditujukan ke Accounting dan Supplier, sedangkan datanya digunakan oleh Bagian Receiving untuk melakukan transaksi penerimaan barang dari Supplier.
Proses Bagian Gudang (Store)
Transaksi pemesanan barang ke gudang atau yang disebut dengan Store Request (SR) dibuat oleh departemen user baik itu bagian produksi atau departemen lain dalam perusahaan. Data transaksi pemesanan barang tersebut akan diperiksa oleh kepala gudang, bila telah sesuai maka kepala gudang akan memberikan persetujuan (approval) yang dilanjutkan dengan transaksi delivery atau transaksi pengeluaran barang dari gudang. Bila jumlah barang yang dipesan tidak mencukupi atau tidak ada stok maka user dibagian gudang akan melakukan transaksi permintaan barang ke Bagian Pembelian atau Purchase Request (PR).
Bagian Gudang dapat melakukan retur atau pengembalian barang ke Supplier jika terjadi masalah pada kondisi barang yang baru datang dari bagian penerimaan. Bila terdapat barang rusak maka Bagian Gudang dapat melakukan transaksi yang disebut dengan Transaksi Spoil. Akhir bulan dilakukan penyesuaian stok fisik dengan stok pada sistem melalui transaksi yang disebut Stock Opname, tujuannya adalah menyesuaikan atau menyamakan stok barang pada sistem dengan stok fisik barang. Pada umumnya Stock Opname dilakukan untuk barang-barang yang memiliki selisih antara stok fisik dengan stok sistem.
Costumer. User dibagian produksi memproduksi makanan sesuai dengan fungsinya, contohnya Hot Kitchen berfungsi untuk memproduksi makanan panas, Cold Kitchen memproduksi makanan dingin, Pastry berfungsi untuk membuat roti dan kue dan lain-lain. Dalam proses produksi, Bagian Produksi atau Production akan memerlukan barang-barang dari gudang dan melakukan permintaan barang ke gudang dengan melakukan transaksi yang disebut dengan Store Request (SR).
Cost Control atau Pengendalian Biaya
Bagian Cost Control atau bagian koordinasi pembiayaan adalah bagian yang mempunyai tugas untuk memeriksa, menganalisa dan membuat laporan yang ada hubungannya dengan cost atau biaya atas penggunaan suatu barang dalam gudang. Tugas cost control lebih banyak dititik beratkan pada pengontrolan biaya produksi makanan dan minuman (food & beverage) sehingga seksi ini sering dikenal dengan food & beverage cost control. Khususnya mengenai barang yang disimpan di gudang. Cost Control bertanggung jawab dalam pengawasan, pemasukan dan pengeluaran barang bekerja sama dengan petugas gudang atau dapat disebutkan yaitu pekerjaan kasarnya dipegang oleh petugas gudang, sedangkan administrasinya dipegang oleh petugas Cost Control.
Konsep Portioning
Portioning adalah proses pengolahan item barang dengan cara membagi atau memecah item barang utuh (whole) menjadi beberapa bagian tertentu dan satuan tertentu. Misalnya suatu barang A di portioning (dipecah) ke dalam bentuk irisan (slice) menjadi dua jenis yaitu 40 slice 500 gr dan 20 slice 800 gr. Skema portioning adalah seperti pada Gambar 1.
Proses Bagian Produksi atau Production
Bagian Produksi bertugas untuk melakukan produksi makanan berdasarkan menu yang telah direncanakan atau yang telah dipesan pihak
Gambar 1. Skema Portioning
Sistem akan melakukan perhitungan sebagai berikut

= untuk barang
portioning A 40 slice 500 gr dan
= untuk barang
portioning A 40 slice 800 gr.
dan adalah konstanta yang akan digunakan
sistem selanjutnya saat user melakukan pemesanan barang ke gudang dan menggunakan barang portioning. Konstanta itu yang akan digunakan sistem saat melakukan konversi barang portioning ke bentuk whole (barang utuh) setelah user melakukan posting transaksi. Perumusan untuk menentukan whole item barang (item induk) adalah :
Whole = konstanta * jumlah barang
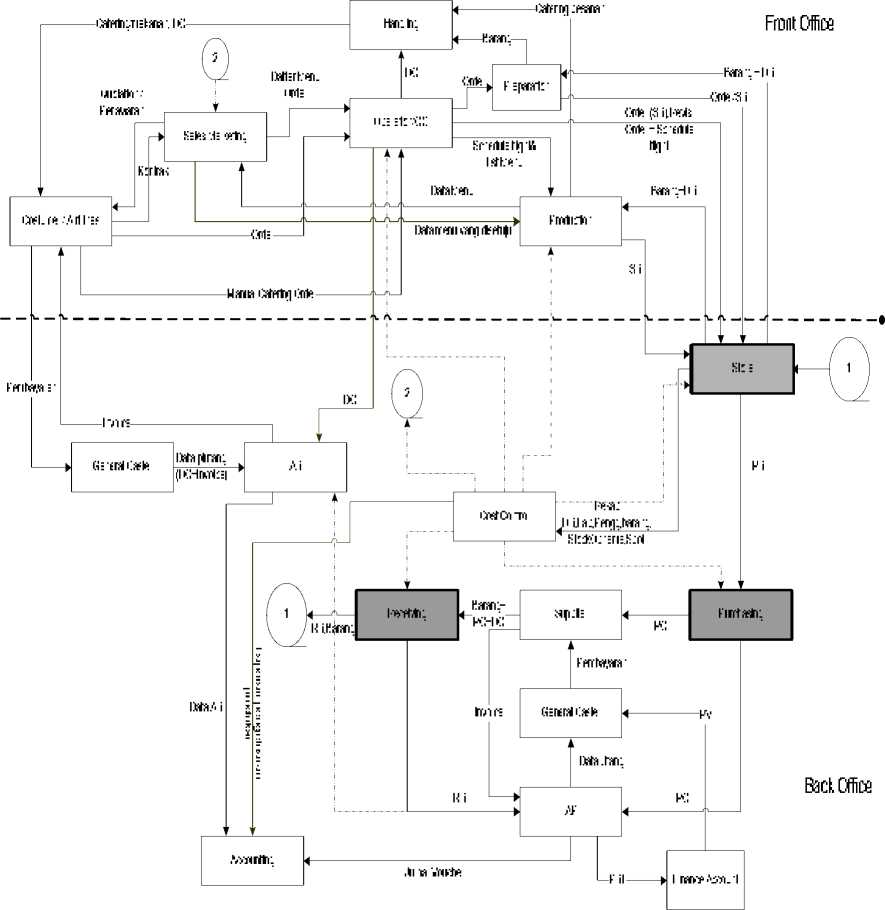
Gambaran umum sistem dibagi menjadi dua bagian yaitu Front Office dan Back Office sesuai dengan hubungan sistem dengan pihak luar (Customer) dan proses internal perusahaan. Gambaran umum sistem ini dimulai dengan proses pemberian quotation atau penawaran menu catering dan informasi harga kepada pihak Customer oleh bagian Marketing dan Menu Development. Customer dapat melakukan observasi atau survei ke dalam perusahaan untuk mengadakan penilaian secara langsung sebelum membuat kontrak.
Pihak Customer dapat memberikan informasi pemesanan catering atau perubahan jadwal penerbangannya lewat Bagian Operation Center (OC). Revisi atau perubahan jadwal penerbangan pesawat akan disampaikan ke bagian gudang dan bagian produksi oleh bagian Operation Center untuk mengatur jadwal produksi dan pengaturan menu. Pengiriman Catering dan formulir bukti transaksi pengiriman catering (Delivery Order) ke pihak Costumer akan dilakukan oleh bagian pengiriman (Handling) setelah sebelumnya diproses di Equipment Prepare, seperti pada Gambar 2.
Setelah makanan dikirimkan ke Costumer maka Accounting khususnya Bagian Account Receivable atau AR akan membuat invoice atau nota tagihan yang ditujukan kepada Customer untuk meminta pembayaran berdasarkan formulir pengiriman catering atau Delivery Order (DO) yang dibuat oleh Bagian Operation Center. Customer melakukan pembayaran atau perjanjian pembayaran (piutang) melalui General Cashier. Proses selanjutnya adalah data piutang, delivery order dan invoice diserahkan oleh General Cashier kepada Accounting khususnya
bagian Account Receivable untuk direkap dan diproses lebih lanjut.
Bagian Produksi melakukan pemesanan barang ke gudang atau yang disebut dengan Store Request (SR) dan mengisi formulir delivery sebagai bukti pengeluaran barang dari gudang. Bila jumlah barang yang diperlukan tidak sesuai atau kurang dari yang diperlukan maka Bagian Gudang dapat melakukan pemesanan barang dengan mengisi Purchase Request (PR) yang ditujukan kepada Bagian Pembelian, lalu mengolah PR tersebut dengan mengisi data harga, data supplier dan informasi lain dan membuat transaksi pemesanan barang ke Supplier atau yang disebut dengan Purchase Order (PO). Bagian Pembelian meminta persetujuan kepada user yang membuat formulir pemesanan barang atau purchase request tersebut untuk melakukan cek apakah pemesanan barang tersebut sudah benar. Dalam proses pengolahan data Purchase Request dan pembuatan transaksi Purchase Order, Bagian Pembelian berkonsultasi dengan Supplier untuk membuat perjanjian penawaran harga, diskon dan informasi lainnya. Setelah semua informasi yang diperlukan sudah benar maka bagian pembelian membuat formulir transaksi pemesanan barang atau Purchase Order Final. Purchase Order ini ditujukan kepada Supplier sebagai penyedia barang dan Accounting khususnya Account Payable (bagian Accounting yang bertugas untuk memperoses pembayaran atau tagihan) untuk dilakukan proses lebih lanjut.
Supplier mengirim barang yang dipesan ke Bagian Penerimaan Barang sedangkan invoice-nya dikirim langsung ke Unit Account Payable (AP). Proses pembayaran secara fisik dilakukan oleh General Cashier. Proses pembayaran di Accounting melalui beberapa prosedur yaitu pembuatan PRF (Payment Request Form) kepada Finance untuk meminta persetujuan melakukan sejumlah pembayaran. Finance akan mengeluarkan PV (Payment Voucer) yaitu persetujuan pembayaran sejumlah uang yang ditujukan ke General Cashier yang bertugas melakukan pembayaran secara fisik.
Koordinasi pengeluaran barang untuk proses produksi, biaya yang diperlukan dan lain-lainya dikoordinir oleh Bagian Accounting yang disebut Cost Control. Cost Control meminta laporan penggunaan barang per-departemen untuk mengetahui informasi biaya pengeluran barang. Laporan transaksi Stock Opname (transaksi perbandingan jumlah barang di gudang dengan jumlah barang yang tercatat pada sistem) dan transaksi Spoil (transaksi barang rusak) akan ditujukan kepada Cost Control sehingga dapat diketahui informasi keadaan barang di gudang.
Gambar 2. Bisnis Proses Umum pada Perusahaan Flight Catering Service
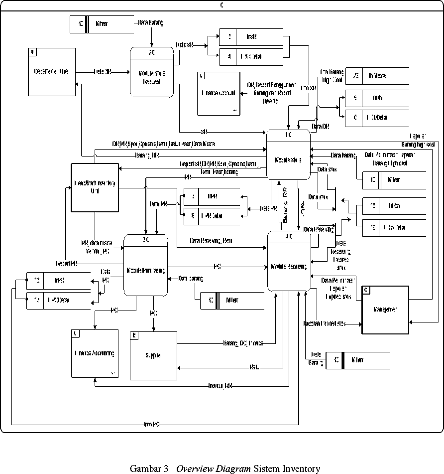
Rancangan sistem digambarkan dalam bentuk Diagram Alir Data, yang mana Overview Diagramnya (DFD Level-0) seperti terlihat pada Gambar 3, yang merupakan pengembangan dari bisnis proses system secara umum. Sistem Inventory memiliki lima entitas luar yang memberikan input dan menerima output data. Entitas tersebut adalah Departemen User, Manajemen, Staff Inventory, Finance Account dan Supplier. Departemen User memberikan data pemesanan barang (SR) ke sistem dan menerima
barang beserta dengan laporan pengeluaran barang atau Request Delivery (DR) serta laporan inventory lainnya. Entitas Head/Staff Inventory memberikan data transaksi inventoyi seperti data transaksi spoil, retur, delivery request dan lain-lain dan menerima laporan hasil transaksi beserta laporan inventory lainnya. Entitas Supplier menerima PO (data transaksi order barang) dari Sistem Inventory dan memberikan nilai balik berupa invoice dan barang.
Permasalahan barang portioning diatasi dengan membuat struktur tabel yang memiliki field portioningid. Sistem dapat secara otomatis mengurangi stok barang whole saat user melakukan posting transaksi yang menggunakan barang portioning. User tidak perlu lagi melakukan dua kali transaksi jika memerlukan barang portioning. Jika stok barang whole memenuhi maka secara logika stok barang portioning juga pasti memenuhi sehingga transaksi penggunaan barang portioning dapat dapat
dilakukan tanpa harus melakukan transaksi portioning.
Perhitungan cost (pembiayaan) pada bagian produksi khususnya pada pastry yaitu barang-barang yang belum habis dipergunakan tetapi tetap dihitung sebagai biaya produksi. Perhitungan yang terjadi adalah cenderung menghasilkan nilai rugi. Masalah tersebut diatasi dengan membuat aplikasi pengembalian barang. Masalahnya adalah status barang-barang yang dikembalikan adalah sudah pernah dipakai sebelumnya sehingga tidak mungkin untuk dikembalikan secara fisik, untuk itu barang-barang tersebut dapat dikembalikan secara sistem saja yaitu dengan melakukan transaksi Retur Pasif.
Saat user melakukan posting transaksi Retur Pasif maka sistem akan melakukan penambahan stok sesuai dengan jumlah dan barang yang ditransaksikan kemudian secara otomatis membuat transaksi pemesanan barang (SR) dan delivery.
Masalah mekanisme transaksi pemesanan barang ke Supplier (Purchase Order) seperti masalah yang sering terjadi yaitu tidak sesuainya jumlah barang yang telah dipesan sebelumnya oleh user Bagian Pembelian dengan barang yang datang dari Supplier. Masalah tersebut sebelumnya diatas dengan cara membuat PO baru agar antara data PO dengan Receiving Report (laporan penerimaan barang) sesuai. Hal tersebut menyebabkan mekanisme penerimaan barang menjadi lebih rumit karena harus kembali berhubungan dengan Purchasing. Masalah tersebut dapat diatasi dengan membuat hubungan data antara tabel pemesanan (Purchase Order) dengan tabel penerimaan (Receiving) menjadi 1:M (one to many). Satu transaksi PO dapat dilakukan beberapa kali transaksi penerimaan sesuai dengan keperluan. Setelah user menganggap penggunaan data transaksi PO sudah selesai maka transaksi tersebut dapat ditutup sehingga tidak dapat lagi dilakukan penerimaan barang berdasarkan transaksi PO tersebut.
Kesimpulan yang didapat dari pembuatan sistem dalam penelitian ini adalah:
-
a. Sistem Manajemen Inventori ini dibuat dengan mengacu pada Sistem Inventori umum yang disesuaikan dengan alur proses manajemen gudang dalam perusahaan pelayanan jasa boga pesawat udara, seperti adanya portioning, spoil items, penyesuaian satuan dengan resep masakan dan lainnya.
-
b. Sistem dapat melakukan transaksi gudang seperti transaksi pemesanan barang ke gudang atau Store Request (SR), transaksi pengeluaran barang atau Delivery Request (DR), Purchase Request, Spoil, Retur dan Stock Opname dan menyimpan data secara terstruktur dan dapat ditampilkan sesuai keperluan.
-
c. Sistem yang dibuat berhasil memberikan solusi dan mengatasi permasalahan yang menjadi kekurangan jika diterapkannya system inventory umum dalam perusahaan yang melayani jasa boga pesawat udara.
-
[1] . Ahyari, Agus. 1992. Manajemen Produksi dan perencanaan sistem Produksi Edisi Keempat. Yogyakarta: BPFE – YOGYAKARTA
-
[2] . Eka Juniantara I Gede, 2007. Rancang Bangun Sistem Informasi Manajemen Inventory pada
Perusahaan Inflight Catering Service – Studi Kasus di PT. Jasapura Angkasa Boga, Tugas Akhir, Jurusan Teknik Elektro Universitas Udayana.
-
[3] . Hopwood,William S, dan Bodnar, George H. 2000. Sistem Informasi Akuntansi. Jakarta : Salemba Empat Pearson Education Asia pte.Ltd. Prentice-Hall.Inc.
-
[4] . Jogiyanto H.M .1999. Analisis dan Design Sistem Informasi : Pendekatan Terstruktur Teori dan Praktek Aplikasi Bisnis. Yogyakarta : Andi Offset.
-
[5] . Nugroho, Adi, ST., MMSI. 2004. Konsep pengembangan Sistem Basis Data. Bandung : Informatika Bandung.
-
[6] . Oka Sudana, A.A.K, 2005, Dokumentasi Standard Operating Procedure (SOP) PT. Jasapura Angkasa Boga, Team Sertifikasi Mutu ISO 22000-HACCP-Halal JAS Catering – Bali.
-
[7] . Oka Sudana, A.A.K, 2006, Dokumentasi Sistem Informasi dan Program Aplikasi PT. Jasapura Angkasa Boga, IT JAS Catering – Bali.
-
[8] . Smith, S.B.1989. Computer-Based Production and Inventory control. Prentice-Hall International, Inc.
-
[9] . Sujana Eka Putra, I Gede, 2005, Dokumentasi Sistem Informasi PT. Jasapura Angkasa Boga – Laporan Serah Terima Tugas Unit IT, JAS Catering – Bali.
Teknologi Elektro
19
Vol.6 No. 1 Januari – Juni 2007
PDF created with pdfFactory Pro trial version www.pdffactory.com
Discussion and feedback