Optimasi Operasi Sistem Kelistrikan …

Ari Nrartha, Agung BM

OPTIMASI OPERASI SISTEM KELISTRIKAN LOMBOK DENGAN ALIRAN DAYA OPTIMAL METODE MINOPF

I Made Ari Nrartha *, nrartha@yahoo.com

Agung Budi Muljono **, agungbm@yahoo.com

*, ** Staf Pengajar Jurusan Teknik Elektro, Fakultas Teknik, Universitas Mataram Jl. Majapahit No. 62 Mataram, Telp. 0370-6608703

Intisari

Sistem Kelistrikan Lombok hampir 99,5 % menggunakan diesel sebagai pembangkit utama. Harga solar yang kian meningkat mengharuskan pihak perusahan (PT. PLN) lebih mengoptimalkan operasi sistem khususnya pada sisi pembangkit. Penelitian ini mengusulkan optimasi operasi dengan aliran daya optimal metoda MINOPF. Metoda ini merupakan salah satu algoritma aliran daya optimal dengan memperhatikan kekangan pada sisi pembangkit, distribusi dan level tegangan pelayanan pada sisi beban. Hasil penelitian menunjukkan operasi optimal dapat dicapai dengan metoda ini yaitu penghematan biaya operasi sebesar 7,795 %, perbaikan kualitas tegangan sebesar 6,57 %, dan penurunan rugi daya sebesar 21,745 % dibandingkan dengan pola operasi pada beban puncak dan beban rendah yang telah dilaksanakan oleh PLN.

Abstract

Almost ninety-nine point five percent of Lombok Electrical power system generation use diesel machine as the main power plant prime mover. As the diesel fuel price is rising, the power system company have to optimise their power system operation in order to gain efficiency, especially in the generation system.

This research is meant to propose optimise the Lombok electrical power system operation using MINOPF method. This method is one of the methods to optimize the power flow system which concern about the constraints on the generation, distribution system and about the loads voltage level.

The result show this method can optimise the Lombok electrical power system operation, which is reach by decreasing the operation cost about 7,795 %, improving the voltage quality about 6,57 % and decreasing power loss about 21,745 % compared with result on the operation pattern usually use by electrical power company (PLN) during peak and light loads.

Key words : OPF, Input-Output Characteristic of Generator, MINOPF Method

  • 1.    PENDAHULUAN

Awal tahun 2006 pemerintah Indonesia dihadapkan pada krisis energi yang mendorong pemerintah menaikkan harga bahan-bakar minyak yang hampir 100 % dari dari harga semula. Krisis energi ini diakibatkan dari krisis energi dunia dengan naikknya harga minyak dunia sampai pada level ± $70/barrel.

Sistem Kelistrikan Lombok adalah sistem kelistrikan berdiri sendiri milik PT. PLN (Persero) yang melayani Sistem Lombok. Sistem Lombok hampir 99,5 persen dilayani oleh pembangkit diesel (PLTD). PLTD merupakan pembangkit yang memproduski listrik dengan bahan bakar minyak solar. Sejak kenaikan harga minyak yang tidak diimbangi dengan kenaikkan harga dasar listrik mengharuskan pihak PT. PLN (Persero) Sektor Lombok lebih mengefisiensikan pembangkitannya.

Optimasi operasi sistem tenaga listrik merupakan salah satu cara untuk mendapatkan operasi yang efisien dari sistem pembangkit. Optimasi operasi ini dapat dilakukan dengan menggunakan aliran daya

optimal pada sistem kelistrikan. Aliran daya optimal adalah aliran daya yang memperhitungkan pembangkitan setiap unit pembangkit yang berdasarkan karakteristik input-output masing-masing unit pembangkit, batas kemapuan daya dari sistem transmisi/distribusi dan level tegangan pelayanan yang merujuk pada standar tegangan pelayanan yaitu -10% sampai 5 % dari tegangan nominal (SPLN 1, 1995).

Pada penelitian ini diusulkan penggunaan metoda MINOF untuk algoritma aliran daya optimal pada Sistem Kelistrikan Lombok. Metoda ini merupakan metoda penyelesaian minimisasi fungsi pembangkitan daya aktif dan reaktif terhadap magnitud tegangan dan sudut tegangan. Minimisasi fungsi ini memperhitungan kekangan daya pembangkitan, batas penyaluran daya pada transmisi/distribusi, dan level tegangan pelayanan.

  • 2.    TINJAUAN PUSTAKA

Penggunaan aliran daya optimal untuk optimasi operasi sistem tenaga listrik bukan merupakan

masalah baru, tetapi sudah banyak diteliti. Aliran daya optimal pertama kali diusulkan oleh Carpenter, 1962. Teknik penyelesaian aliran daya optimal meliputi masalah pemrograman matematis non linear. Pada beberapa dekade dan sampai saat ini sudah dikembangkan beberapa penyelesaian-penyelesaian yang lebih efisien.

Pertama-tama teknik dasar untuk penyelesaian aliran daya optimal menggunakan teknik pemrograman kuadratik dengan pendekatan quasi-Newton, kemudian berkembang menggunakan teknik pemrograman linear, teknik-teknik baru yang melibatkan kekangan linear baru yang semua teknik tersebut bertujuan untuk mendapatkan hasil yang lebih akurat dalam waktu penyelesaian yang lebih singkat (Zimmerman, 2005).

Weber 1997, mengembangkan teknik berdasarkan algoritma Newton pada penyelesaian aliran daya optimal pada sistem tenaga 200 bus. Hasil yang diperoleh cukup baik dengan melibatkan kekangan pembangkitan dan tap transformator.

Teknik MINOPF adalah teknik perumusan aliran daya optimal baru yang dikembangkan oleh Zimmerman,   2005. Teknik ini melibatkan

penyelesaian minimisasi fungsi/persamaan daya dengan melibakan kekangan pembangkitan daya aktif dan reaktif, batas penyaluran daya dari transmisi/distribusi dan level tegangan pelayanan.

  • 3.    PERUMUSAN ALIRAN DAYA OPTIMAL

Perumusan aliran daya optimal memiliki dua permasalahan utama dari sebagai dasar penyelesaian aliran daya optimal yaitu :

  • 1.    Adanya patokan tertentu untuk penghitungan variabel      kontrol      yaitu      pernyataan

minimasi/maksimasi dari fungsi biaya.

  • 2.    Hubungan yang jelas dari kekangan-kekangan fungsi biaya tersebut. Kekangan ini berhubungan dengan batas tertinggi dan terendah dari pembangkitan daya aktif dan daya reaktif, batas aliran daya transmisi/distribusi, dan level tegangan.

Fungsi obyektif dari aliran daya optimal adalah biaya total dari pembangkitan daya aktif. Biaya pembangkitan masing-masing unit pembangkit dapat dijabarkan sebagai fungsi polynomial orde 2 atau piecewise-linier. Fungsi ini menyetakan biaya bahan bakar ($/jam) yang harus dikeluarkan untuk setiap daya yang dihasilkan oleh unit pembangkit. Model dapat dituliskan sebagai berikut :

F(Pa) = ai+ biPGi+ CiPGi2      (1)

PGi adalah daya pembangkitan dalam MW pada generator ke i. Fungsi obyektif untuk keseluruhan

sistem tenaga dapat dituliskan sebagai penjumlahan dari model biaya polinomial orde 2 untuk tiap setiap unit pembangkit.

f (x) = ∑( a 1 + bi PGi + ci PGi 2 )    (2)

i

Fungsi obyektif ini adalah biaya pembangkitan total dari sistem. Klasifikasinya kekangan untuk aliran daya optimal dapat ditunjukkan sebagai berikut :

  •   Kekangan pembangkitan daya aktif untuk unit

pembangkit ke-i :

Pr <Pr< Pr(3)

Gi min      Gi      Gi max

  • •   Kekangan pembangkitan daya reaktif untuk unit

pembangkit ke-i :

QGiminQGiQGimax(4)

  • •   Kekangan tegangan untuk semua bus (bus

pembangkit dan bus yang dikontrol oleh tap transformers) :

v. ■ <V <V(5)

imin       ii

  • •   Kekangan kemampuan hantar daya pada

  • transmisi/distribusi :

TkmιnTkTkmm(6)

kmin     k     kmax

Keterangan:

Tk : aliran daya nyata pada saluran (k)

Aliran daya optimal bertujuan untuk meminimasi biaya pembangkitan untuk beban tertentu pada sistem kelistrikan dengan tetap menjaga keamanan sistem (keseimbangan daya dan dalam batas kekangan-kekangan sistem).

  • 4.    METODE MINOPF

Perumusan aliran daya AC (alternating current) yang umum digunakan untuk metoda MINOF dapat ditunjukkan pada perumusan berikut :

min (f.i(pgi) + f2 i(Qgi))+ c x,y,z i

ditujukan pada :

Persamaan kesehimbangan daya aktif :

gp(x) = P(θ(θ, - Pg + Pd = 0           (8)

Persamaan kesehimbangan daya reaktif :

gQ (x) = Q (θ, V) - Qg + Qd = 0     (9)

x


y


(7)


z


Batas aliran daya pada saluran, dari


gsf(x) = Sf(θθ,VSmaχ             (10)


Batas aliran daya pada saluran, ke :


gst(x) = S∕θθ,VSmaχ              (11)


Kekangan linear umum :


x


lA y


z


u


(12)


Batas variable pembangkitan dan tegangan :


xmin xxmax


(13)


Keterangan :


θ



x =


V

P

g

. Qg J

X adalah vektor variabel optimisasi standar dari aliran daya optimal.

  • 5.    ALAT DAN BAHAN PENELITIAN

Alat yang digunakan dalam penelitian adalah seperangkat komputer Pentium III 2.66 MHz, RAM 128 kB yang dilengkapi dengan software MATLAB 6.51 dan paket program yang berjalan di bawah MATLAB yaitu MATPOWER Versi 3.0.0. MATPOWER merupakan paket program yang dikembangkan oleh Zimmerman, 2005 untuk penylesaian aliran daya dan aliran daya optimal. Metoda terbaru pada paket ini digunakan pada penelitian yaitu metoda MINOPF dan aliran daya metoda Newton Rapshon untuk menghitung aliran daya dari pola operasi Sistem Kelistrikan Lombok pada beban puncak dan beban rendah. Software MATLAB juga digunakan untuk menghitung biaya pembangkitan. Hasil perhitungan biaya pembangkitan digunakan untuk membuat model biaya polinomial orde 2 yang menyatakan biaya input-output pembangkitan setiap unit pembangkit.

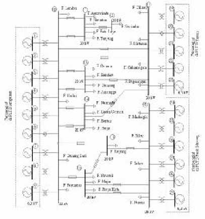
Bahan penelitian dari Sistem Kelistrikan Lombok berupa data pembangkitan generator, data jaringan dan data pembebanan tiap penyulang. Bahan penelitian yang digunakan dari data skunder yaitu data dari pencatatan sebelumnya oleh pihak PLN dan data primer yang diperoleh secara langsung dengan pengukuran di lapangan. Diagram segaris Sistem Kelistrikan Lombok yang digunakan ditunjukkan pada Gambar 1 berikut :

Gambar 1 Diagram segaris Sistem Kelistrikan Lombok

Proses penelitian meliputi : pengambilan data baik sekunder maupun primer yaitu data beban puncak dan beban rendah, parameter setiap komponen sistem dan karakteristik setiap unit pembangkit. Melakukan perhitungan SFC setiap unit pembangkit, biaya start up dan start down dan konstanta-konstanta polinomial dari biaya inputoutput dari masing-masing pembangkit. Melakukan simulasi aliran daya optimal berdasarkan pola operasi dan pola ekonomis pada beban puncak dan beban rendah dan membandingkannya dengan pola operasi yang sudah dilakukan PLN untuk beban yan sama (beban puncak dan beban rendah). Aliran daya optimal pola ekonomis yang dimaksudkan pada penelitian ini adalah pola operasi aliran daya optimal dengan memilih unit-unit pembangkit yang paling efisien yang diprioritaskan beroperasi dengan asumsi semua kondisi mesin siap beropeasi.

Alur penelitian ini dapat dijabarkan pada Gambar 2 berikut :


Tabel 1 Nilai SFC masing-masing unit pembangkit

No

Merek mesin

Biaya ($)

Daya

SFC

Start up

Shut down

kW

lt/kWh

1

CCM Sulzer 12ZV40/48

10,10

5,05

3.800

0,2660

4.000

0,2571

4.500

0,2512

2

NIIGATA 12PC2-5V

12,63

5,05

3.600

0,2774

3.900

0,2540

4.100

0,2647

3

NEW SULZER 12ZAV40S

36,63

5,05

4.800

0,243

5.400

0,240

6.100

0,258

4

RUSTON 8 RK 3C

10,73

126

500

0,308

650

0,301

700

0,304

5

PIELSTICK 12PC2,5V

9,47

1,26

2.500

0,291

3.500

0,275

4.200

0,273

6

NIIGATA16V

27,5X

13,89

6,31

1.800

0,2774

1.900

0,2540

2.100

0,2647


Gambar 2 Diagram alir penelitian

  • 6.    HASIL DAN PEMBAHASAN

Perhitungan Nilai SFC Unit Pembangkit

Perhitungan SFC setiap unit pembangkit diasumsikan untuk unit pembangkit yang memilik tipe dan merek yang sama memiliki nilai SFC yang sama. Sistem Kelistrikan Lombok terdapat tiga pusat pembangkit yaitu PLTD Ampenan, PLTD Taman dan PLTD Paok Motong dan beberapa mesin sewa di PLTD Ampenan dan PLTD Paok Motong.

Perhitungan SFC untuk tiap merek/tipe mesin dilakukan dengan membagi antara jumlah bahan bakar dengan kWh produksi yang dihasilkan pada beban tertentu. Penelitian ini mengambil data kWh dan juga konsumsi bahan bakar tiap unit selama 10 menit pada beban tertentu. Waktu yang singkat ini digunakan karena tidak memungkinkan untuk menahan keadaan beban tetap dalam waktu yang lama. Nilai SFC, biaya startup biaya shutdown untuk masing-masing merek/tipe mesin pada PLTD Ampenan, PLTD Taman dan PLTD Paok Motong dijabarkan pada Tabel 1

Biaya operasi pada beban puncak

Hasil optimasasi operasi sistem kelistrikan lombok menggunakan aliran daya optimal metoda MINOF akan dibandingkan dengan pola operasi yang teah dilakukan PLN pada beban puncak tanggal 12 Desember 2005 pukul 21.00 WITA.

Pola operasi PLN berdasarkan data sekender yang telah diperoleh dengan mengambil salah satu bus unit pembangkit sebagai bus referensi didapatkan aliran daya dari pola operasi menggunakan metoda Newton Rapshon, hasil operasi pola operasi yang telah dilaksanakan pihak PLN dijabarkan dan dibandingakan pada Tabel 2 dengan pola operasi optimal untuk jumlah unit pembangkit yang beroperasi sama dan pola operasi ekonomis yaitu pola operasi optimal dengan memprioritaskan operasi unit-unit pembangkit yang lebih efisien.

Tabel 2 Hasil simulasi pada beban puncak

N o

Variabel

Pola PLN

Ekonomis

PF

OPF

OPF

1

Daya total pembangkitan

MW

74,18

73,17

73,27

2

Biaya total pembangkitan

$/h

12.508,61

12.551,37

11.919,48

3

Rugi total Saluran

MW

2,262

1,265

1,273

4

Rugi total Saluran

%

3,049

1,729

1,737

5

Tegangan beban maksimum

p.u

1,000 @ bus 1

1,050 @ bus 1

1,050 @ bus 1

6

Tegangan beban minimum

p.u

0,901 @ bus 15

0,968 @ bus 15

0,970 @ bus 15

Berdasarkan Tabel 2, pola operasi ekonomis pada beban puncak, biaya pembangkitannya lebih rendah dibandingkan pola operasi yang telah dilaksanakan oleh PLN dan pola operasi optimal untuk pola operasi yang telah dilaksanakan pihak PLN. Ditinjau dari rugi saluran, pada operasi optimal rugi saluran terendah, dibandingkan dengan pola yang lain. Rugi saluran ini tidak bisa digunakan sebagai pembanding biaya operasi karena rugi saluran sudah termasuk

dalam biaya pembangkitan, sehingga optimasi operasi hanya ditentukan oleh biaya pembangkitan.

Penghematan yang dapat diperoleh dengan menggunakan optimisasi operasi pola ekonomis yaitu sebesar Rp. 5.596.735,- per jam atau sebesar 4,7 % dari pada pola operasi yang telah dilaksanakan pihak PLN.

Besar perbaikan kualitas tegangan untuk bus dengan tegangan terendah sebesar 0.069 pu atau 7.66% dari tegangan 0.901 pu menjadi 0.970 pu pada bus 15.

Terjadi penurunan rugi daya dari 2.262 % menjadi 1.737 % atau sebesar 23.21 %.

Biaya operasi pada beban rendah

Optimisasi operasi pada beban rendah yaitu pada beban bulan Juli 2005 sebesar 51,4 MW. Hasil optimisasi operasi dan pola operasi yang telah dilaksanakan pihak PLN pada beban rendah tersebut dapat ditabelkan pada Tabel 3 berikut :

Tabel 3 Hasil simulasi pada beban rendah

No

Variabel

Pola PLN

Ekonomis

PF

OPF

OPF

1

Daya total pembangkitan

MW

52,61

52,49

52,35

2

Biaya total pembangkitan

$/h

9.535,31

8.519,80

8.497,17

3

Rugi total saluran

MW

1,193

1,071

0,951

4

Rugi total saluran

%

2,27

2,04

1,82

5

Tegangan beban maksimum

p.u

1,000 @ bus 1

1,050 @ bus 24

1,050 @ bus 26

6

Tegangan beban minimum

p.u

0,912 @ bus 15

0,963 @ bus 15

0,962 @ bus 15

Seperti pada beban puncak, pada beban rendah optimisasi operasi pada pola ekonomis juga menunjukkan biaya operasi yang paling murah dibandingan dengan pola operasi yang lain.

Besar penghematan yang dapat diperoleh dengan dengan optimisasi operasi pola ekonomis Sistem Kelistrikan Lombok adalah sebesar Rp. 9.862.330,-per jam atau 10,89 % dibandingkan dengan pola operasi yang telah dilaksanakan oleh pihak PLN pada beban yang sama.

Besar perbaikan kualitas tegangan untuk bus dengan tegangan terendah sebesar 0.05 pu atau 5.48 % dari tegangan 0.912 pu menjadi 0.962 pu pada bus 15.

Terjadi penurunan rugi daya dari 1.193 % menjadi 0.951 % atau sebesar 20.28 %.

  • 7.    KESIMPULAN

Berdasarkan optimasi operasi sistem kelistrikan Lombok dengan aliran daya optimal metode MINOPF dapat disimpulkan :

  • 1.    Optimasi menghasilkan rata-rata penghematan biaya operasi untuk beban puncak dan beban rendah sebesar Rp. 7.295.325,- perjam atau 7.795 %.

  • 2.    Perbaikan rata-rata kualitas tegangan pada bus dengan tegangan terendah yaitu bus 15 adalah sebesar 0.0595 pu atau 6.57 %.

  • 3.    Penurunan rata-rata rugi daya sebesar 21.745 %.

  • 8.    DAFTAR PUSTAKA

  • [1] . Beng, G.H. and Tjing, L.T, 1995, Energy Management System, School of Elictrical & Electronic Engineering Nanyang Technologi University Nanyang Avenue, Singapure.

  • [2] . Hanselmen, D. & Littlefield,B., 1997, MATLAB Bahasa Komputasi Teknis, Andi, Yogyakarta.

  • [3] . Kelompok Pembakuan Bidang Distribusi, 1981, Kemampuan Hantar Arus Konduktor, SPLN 41 – 8, PT. PLN ( Persero) Kelistrikan Negara, Jakarta.

  • [4] . Kelompok Pembakuan Bidang Transmisi, 1995, Tegangan-Tegangan Standart , SPLN 1, PT. PLN ( Persero) Kelistrikan Negara, Jakarta.

  • [5] . Saadat, H., 1999, Power System Analysis, WCB McGraw-Hill,   Milwaukee       School   of

Enginnering, Singapore.

  • [6] . Sheblé, G.B.and Anwar, D., 1994 Aplication Of Optimal Power Flow To Interchabe Brokerage Transactions,    Departement   of   Electrical

Engineering, Iowa State University, Ames LA, USA

  • [7] . Stevensen, W. D. Jr., 1993, Analisa Sistem Tenaga Listrik, Erlangga, Jakarta.

  • [8] . Weber, J. D., 1995, Implementation of a NewtonBased Optimal Power Flow Into a Power System Simulation Environment, B.S., University of Wisconsin Platteville.

  • [9] . Zimmerman, R.D., Murilli-Sanchez, C.E., dan Gan, D., 2005, MATPOWER A MATLABTM Power System Simulation Package User’s Manual, Version 3.0.0, PSERC, School of Electrical Engineering , Cornell University, Ithaca, New York.

Teknologi Elektro

18

Vol. 5 No. 1 Januari – Juni 2006

PDF created with pdfFactory Pro trial version www.pdffactory.com